close x
info@utscanada.com / 905-669-5327
MENU
Home
About Us
•
COVID-19-UPDATE
•
Tribute to Arno
•
Info/Links
•
Find Us
•
News
Products
•
Electro Mechanical Universal Tensile Testing Machines
•
Hydraulic Universal Testing Machines
•
Load Cells, Dynamometers, Grips, & Fixtures
•
Extensometers
•
Hardness Testers Rockwell, Brinell, Vickers
•
Portable Hardness Testers
•
Hardness Testers Accessories
•
Specialized and Custom Test Systems
•
Software
•
United Environmental Chambers
•
Pre-owned Machines and Accessories
•
Indicators Force / Torque
•
Force Gauges & Ergonomics Kits
•
Torque Gauges
•
Test Stands
•
Wire Crimp Pull Testers
•
Tensile Testing Preparation Equipment
•
Pendulum Impact Tester
•
Laboratory Calibrations
Services
•
Employment Opportunity
•
COVID-19 UPDATE
•
Calibration Services ISO/IEC 17025:2017 Accredited
•
Calibration Laboratory
•
Field Services & Calibrations
•
In House Services, Upgrades & Retrofits
•
Tension Calibration
•
Compression Calibration
•
Horizontal Calibration
•
Hardness Calibration
•
Hardness Conversion Charts
•
Examples of Calibration Certificates
•
Calibration and Certification of Scales and Balances.
Applications
•
Applications
•
Automotive Components Testing
•
Aerospace & Supplies Testing
•
Steel Industry Testing
•
Electronics & Components Testing
•
Medical Device & Pharmaceutical
•
Ergonomic & Job Task Analysis
•
Consumer Products & Sports Equipment
•
Academic
•
Spring Testing
•
Food & Beverage Packaging Testing
•
Packaging Testing Solutions
•
Building Materials
•
Testing Type Torsion
•
Testing Type Flexural
•
Testing Type Hardness
•
Testing Type Tensile
•
Plastic Industry
•
Testing by Industry
•
Aerospace and Suppliers
•
Academic
•
Automotive
•
Building Materials
•
Consumer Products & Sport Equipment
•
Ergonomic
•
Electronics
•
Food and Beverage
•
General Manufacturing
•
Medical and Pharmaceutical
•
Springs
•
Steel Industry
•
Packaging
•
Plastics Manufacturing
•
Testing by Standards
•
ASTM-A-370, ISO 15630
•
ASTM-A-1038, ISO 3183
•
ASTM-B-406, ISO 3327
•
ASTM-D-198, ISO 8375
•
ASTM-D-412, ISO 37
•
ASTM-D-638, ISO 527
•
ASTM-D-790, ISO 178
•
ASTM-D-2240, ISO 868
•
ASTM D-6109, ISO 2907
•
ASTM-D-6272, ISO 178
•
ASTM-E4, ISO 7500-1
•
ASTM-E-8, ISO 6892-1
•
ASTM-E-9, ISO 2200
•
ASTM-E-10, ISO 6506-2
•
ASTM-E-18, ISO 6508-2
•
ASTM-E-83, ISO 9513
•
ASTM-E-384, ISO 4545, ISO 6507-2
•
ASTM E-2298, ISO 14556
•
Testing by Materials
•
Adhesives
•
Ceramics & Glass
•
Composites
•
Films
•
Plastics
•
Rubber / Elastomers
•
Textiles
•
Wood
•
Carbides
•
Metals
•
Paper
FAQ
•
Software DATUM FAQs
•
Warranty Terms & Conditions
•
Testing FAQs
•
Calibration FAQs
•
Hardness Conversion Charts
Contact Us
Category Menu
Services
Employment Opportunity
COVID-19 UPDATE
Calibration Services ISO/IEC 17025:2017 Accredited
Calibration Laboratory
Field Services & Calibrations
In House Services, Upgrades & Retrofits
Tension Calibration
Compression Calibration
Horizontal Calibration
Hardness Calibration
Hardness Conversion Charts
Examples of Calibration Certificates
Calibration and Certification of Scales and Balances.
Services
Employment Opportunity
COVID-19 UPDATE
Calibration Services ISO/IEC 17025:2017 Accredited
Calibration Laboratory
Field Services & Calibrations
In House Services, Upgrades & Retrofits
Tension Calibration
Compression Calibration
Horizontal Calibration
Hardness Calibration
Hardness Conversion Charts
Examples of Calibration Certificates
Calibration and Certification of Scales and Balances.
Testing by Industry
Aerospace and Suppliers
Academic
Automotive
Building Materials
Consumer Products & Sport Equipment
Ergonomic
Electronics
Food and Beverage
General Manufacturing
Medical and Pharmaceutical
Springs
Steel Industry
Packaging
Plastics Manufacturing
Testing by Standards
ASTM-A-370, ISO 15630
ASTM-A-1038, ISO 3183
ASTM-B-406, ISO 3327
ASTM-D-198, ISO 8375
ASTM-D-412, ISO 37
ASTM-D-638, ISO 527
ASTM-D-790, ISO 178
ASTM-D-2240, ISO 868
ASTM D-6109, ISO 2907
ASTM-D-6272, ISO 178
ASTM-E4, ISO 7500-1
ASTM-E-8, ISO 6892-1
ASTM-E-9, ISO 2200
ASTM-E-10, ISO 6506-2
ASTM-E-18, ISO 6508-2
ASTM-E-83, ISO 9513
ASTM-E-384, ISO 4545, ISO 6507-2
ASTM E-2298, ISO 14556
Testing by Materials
Adhesives
Ceramics & Glass
Composites
Films
Plastics
Rubber / Elastomers
Textiles
Wood
Carbides
Metals
Paper
Product Categories
Calibration Service
Controlled Goods Program
Home
Our Services
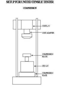
Compression Calibration
Compression Calibration
Service Request
Services